活性炭吸附脱附+催化燃烧技术工艺
一、产品介绍
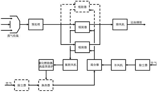
工厂车间从事生产作业时会产生刺激性等有害气体之污染物,对大自然生态与厂区环境都会造成空气污染之危害,该设备将所排放的废气加以收集后,利用活性炭吸附塔将废气处理至符合空气污染物排放标准后再排放至大气中,以免造成环境与人员之危害。
活性炭吸附、脱附+催化燃烧技术配合处理有机废气将吸附浓缩单元和热氧化单元有机地结合起来,主要适用于较低浓度有机气体且不宜采用直接燃烧或催化燃烧法和吸附回收法处理的有机废气,尤其对大风量的处理场合,均可获得满意的经济效果和社会效果。经吸附净化并脱附后转换成小风量、高浓度的有机废气,对其进行热氧化处理,并将有机物燃烧释放的热量有效利用。
二、工作原理
